华为公开“车辆热管理系统”相关专利,可降低热管理系统成本

【TechWeb】企查查APP显示,5月7日,华为技术有限公司公开“车辆热管理系统、驱动装置和电动汽车”专利,公开。

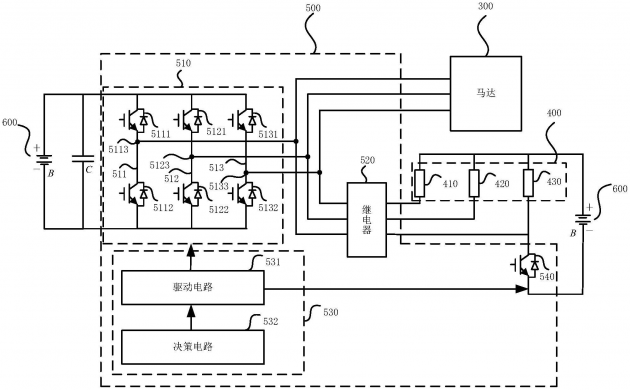
科技号企查查APP显示,5月7日,华为技术有限公司公开“车辆热管理系统、驱动装置和电动汽车”专利,公开号为CN112770924A。企查查专利摘要显示,本申请涉及电动汽车领域,通过单个驱动器实现了对马达和发热电阻的驱动,在降低热管理系统成本的同时,还可以节省热管理系统的空间。

华为公开“车辆热管理系统”相关专利,可降低热管理系统成本

华为公开“车辆热管理系统”相关专利,可降低热管理系统成本

给TA打赏
共{{data.count}}人
人已打赏
互联网

小米AX9000路由器评测:全系列中最强穿墙效果

2021-5-8 12:13:25

互联网

李书福退出亿咖通(武汉)科技有限公司董事长

2021-5-8 12:17:53

0 条回复 A文章作者 M管理员
    暂无讨论,说说你的看法吧
个人中心
购物车
优惠劵
今日签到
有新私信 私信列表
搜索